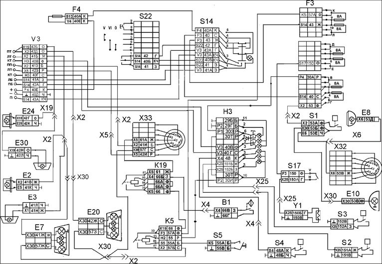
В статье рассмотрим схему электропроводки Камаз 5320, акцентируя внимание на генераторе и аккумуляторной батарее. Правильная электропроводка — ключ к надежной работе автомобиля, а знание ее устройства поможет избежать проблем в эксплуатации. Предоставим видео-инструкцию по монтажу проводки и фотографии, иллюстрирующие процесс. Эта информация будет полезна как опытным механикам, так и автолюбителям, желающим разобраться в электрической системе своего Камаза.
История возникновения
Хотя новый грузовик основан на платформе модели ЗИЛ 170 (подробности о схеме электропроводки ЗИЛ 130 можно найти здесь), инженеры внедрили совершенно новые и достаточно инновационные технологии, что позволило создать принципиально новый тип транспортного средства.
Кроме того, КАМАЗ 5320 оказался весьма перспективным для дальнейших модификаций.
За годы его производства на его базе в рамках заводской программы были разработаны:
- Седельный тягач;
- Самосвал;
- Грузовик с удлиненной бортовой платформой;
- Семейство двухосных аналогов.
Справочная информация: Модели Камского автозавода в основном имели схожую конструкцию, и согласно существующей традиции, основные узлы и агрегаты на 80% были унифицированы.
В частности, схема проводки КАМАЗ 5320 используется в моделях 53215, 4325, 4410 и 5511.
Эксперты отмечают, что схема электропроводки Камаз 5320 имеет свои уникальные особенности, особенно в части генератора и аккумуляторной батареи. Генератор данного автомобиля, как правило, имеет мощность около 28-30 А, что обеспечивает стабильную работу всех электрических систем. Однако важно учитывать, что его эффективность напрямую зависит от состояния аккумуляторной батареи. Специалисты подчеркивают, что использование аккумуляторов с высокой ёмкостью и качественными характеристиками позволяет избежать проблем с запуском двигателя и функционированием электрооборудования. Также они рекомендуют регулярно проверять соединения и состояние проводки, так как коррозия и износ могут привести к сбоям в работе системы. В целом, правильное обслуживание и понимание особенностей электропроводки Камаз 5320 способствуют надежности и долговечности автомобиля.

Особенности электрооборудования
Перед конструкторами была поставлена задача создания многоцелевого транспортного средства, способного работать в усиленном режиме в условиях бездорожья (см. также о схеме электропроводки ЗИЛ 5301).
Поэтому, вопросу надежности и обслуживания узлов и агрегатов своими руками было уделено достаточно много внимания:
- Внедрены электронные блокировки, предотвращающие выход электроцепей из строя. В частности, реле, препятствующее выключению «массы» при работающем двигателе;
- Опробованы и взяты на вооружение системы отопления кабины и водительского места;
- Установлены новые для автомобильной промышленности сдвоенные фары квадратной формы и т.п.
| Элемент | Особенности | Влияние на работу |
|---|---|---|
| Генератор Г273В1 | * Мощность: 1000 Вт (при 5000 об/мин) * Напряжение: 28 В * Ток: 36 А * Имеет встроенный регулятор напряжения Я112А * Привод от коленчатого вала через ременную передачу | * Обеспечивает зарядку аккумуляторных батарей и питание всех потребителей электроэнергии при работающем двигателе. * Регулятор напряжения поддерживает стабильное напряжение в бортовой сети, предотвращая перезаряд или недозаряд АКБ. * Неисправность генератора приводит к разрядке АКБ и отказу электрооборудования. |
| Аккумуляторные батареи (2 шт.) | * Тип: свинцово-кислотные, стартерные * Номинальное напряжение: 12 В каждая * Емкость: 190 А·ч каждая * Соединены последовательно для получения 24 В * Расположены в специальном отсеке на раме автомобиля | * Обеспечивают пуск двигателя (стартер) и питание электрооборудования при неработающем двигателе или при недостаточной мощности генератора. * Последовательное соединение обеспечивает необходимое напряжение для работы стартера и 24-вольтовой бортовой сети. * Недостаточная емкость или неисправность АКБ затрудняет пуск двигателя и может привести к сбоям в работе электроники. |
| Реле-регулятор Я112А | * Встроен в генератор Г273В1 * Поддерживает напряжение в бортовой сети в пределах 27,5-28,5 В * Защищает АКБ от перезаряда | * Обеспечивает оптимальный режим зарядки АКБ, продлевая их срок службы. * Предотвращает повреждение электрооборудования из-за скачков напряжения. * Неисправность реле-регулятора может привести к перезаряду АКБ (выкипание электролита) или недозаряду (быстрый разряд). |
| Проводка | * Медные провода различного сечения * Защищены изоляцией и гофрой * Разветвленная система, соединяющая генератор, АКБ, стартер, потребители и блоки управления | * Обеспечивает передачу электрического тока от источника к потребителям. * Сечение проводов соответствует потребляемой мощности, чтобы избежать перегрева и падения напряжения. * Повреждение проводки (обрыв, короткое замыкание) приводит к отказу отдельных систем или всего электрооборудования. |
| Стартер | * Электродвигатель постоянного тока * Мощность: 8,2 кВт * Напряжение: 24 В * Приводит в движение маховик двигателя для его запуска | * Является основным потребителем тока от АКБ при запуске двигателя. * Его работоспособность напрямую зависит от состояния АКБ и генератора. * Неисправность стартера или недостаточный заряд АКБ делают запуск двигателя невозможным. |
Интересные факты
Вот несколько интересных фактов о схеме электропроводки Камаз 5320, особенностях генератора и аккумуляторной батареи:
-
Генератор с регулятором напряжения: На Камазе 5320 используется генератор с встроенным регулятором напряжения, который обеспечивает стабильное напряжение на выходе, что особенно важно для работы электрооборудования. Это позволяет избежать перегрузок и продлить срок службы аккумуляторной батареи и других электрических компонентов.
-
Система параллельного подключения аккумуляторов: В некоторых модификациях Камаза 5320 предусмотрена возможность подключения нескольких аккумуляторов параллельно. Это увеличивает общую емкость системы, что особенно полезно для работы в условиях низких температур или при высоких нагрузках, когда требуется больше энергии для запуска двигателя.
-
Электропроводка с защитой от короткого замыкания: Схема электропроводки Камаза 5320 включает предохранители и реле, которые защищают электрическую систему от коротких замыканий и перегрузок. Это важный аспект, который помогает предотвратить повреждение генератора и аккумуляторной батареи, а также других электрических компонентов автомобиля.
https://youtube.com/watch?v=pTcAH-AeTZc
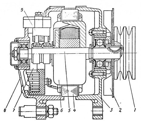
Генератор
На дизельном двигателе установлен генератор Г-272, который включает в себя:
- Трехфазную синхронную электрическую машину с 12 полюсами;
- Прямоточную систему вентиляции;
- Встроенный блок выпрямления.
Этот генератор функционирует по однопроводной схеме и имеет следующие подключения:
- Отрицательный вывод соединен с корпусом (масса);
- Положительный вывод подключен к аккумуляторной батарее;
- Вывод «Ш» предназначен для подключения регулятора напряжения.
Важно: Неправильное соединение массы с положительным выводом аккумулятора может привести к повреждению регулятора напряжения и встроенных диодов генератора.
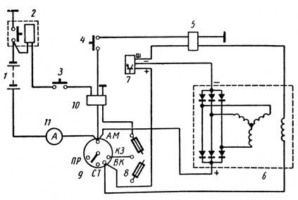
Аккумуляторная батарея
Для улучшения эксплуатационных характеристик на автомобиле устанавливаются:
- Две емкостные (по 190 А-ч) аккумуляторные батареи серии 6СТ-190ТР последовательно соединенные между собой;
- Подключенные параллельно генератору в схему электрооборудования с напряжением в 12 В каждая;
- Отрицательный вывод аккумуляторов защищен дистанционным выключателем и присоединен к кузову автомобиля.
Справочно: цена двух батарей экономически оправдана улучшенными пусковыми характеристиками в условиях низких температур.
На представленной схеме указаны:
- Две батареи серии 6СТ-190ТР;
- Выключатель дистанционный типа ВК 860;
- Внутрисалонная кнопка выключателя;
- Дистанционный выключатель Термостарт;
- Реле, отвечающее за отключения обмоток возбуждения генератора;
- Двенадцатиполюсный генератор Г-272;
- Регулятор напряжения;
- Плавкий предохранитель;
- Ручной выключатель стартера и приборов;
- Контактор;
- Электронный амперметр.
Справочно: Выключатель АКБ служит для их отсоединения от электрической системы при длительных стоянках автомобиля, а также для защиты от коротких замыканий.

Выводы
Мы уверены, что эта статья поможет вам лучше понять характеристики электропроводки многофункционального транспортного средства марки КАМАЗ. Кроме того, видео, которое мы подготовили, даст вам возможность визуально ознакомиться с функционированием элементов электрической системы.
Рекомендации по обслуживанию
Обслуживание электропроводки и компонентов электрической системы Камаз 5320, включая генератор и аккумуляторную батарею, является важной частью эксплуатации автомобиля. Правильное обслуживание позволяет избежать многих проблем, связанных с электросистемой, и продлить срок службы автомобиля.
1. Регулярная проверка состояния аккумуляторной батареи
Аккумуляторная батарея является основным источником питания для старта двигателя и работы электрических систем автомобиля. Рекомендуется регулярно проверять уровень электролита, особенно в жаркую погоду, когда испарение может быть более интенсивным. Уровень электролита должен находиться между отметками “MIN” и “MAX”. В случае необходимости добавления дистиллированной воды, следует использовать только чистую воду без примесей.
2. Очистка клемм аккумулятора
Клеммы аккумулятора могут подвергаться коррозии, что приводит к плохому контакту и снижению эффективности работы системы. Рекомендуется периодически очищать клеммы от окислов и грязи с помощью специального средства или раствора соды. После очистки клеммы следует смазать специальной консистентной смазкой для предотвращения повторной коррозии.
3. Проверка генератора
Генератор отвечает за зарядку аккумулятора и обеспечение электрической энергией всех систем автомобиля. Важно следить за его работой, проверяя напряжение на выходе. При исправном генераторе напряжение должно находиться в пределах 13,5-14,5 В при работающем двигателе. Если напряжение ниже, это может указывать на проблемы с генератором или его ремнем.
4. Замена ремня генератора
Ремень генератора должен быть в хорошем состоянии, без трещин и износа. Рекомендуется проверять его натяжение и состояние каждые 10-15 тысяч километров пробега. При обнаружении повреждений или сильного износа ремень следует заменить, чтобы избежать поломки генератора и других электрических систем.
5. Проверка электрических соединений
Все электрические соединения, включая провода и разъемы, должны быть в хорошем состоянии. Рекомендуется периодически проверять их на наличие повреждений, коррозии и плохих контактов. В случае обнаружения проблем необходимо произвести замену поврежденных проводов или разъемов.
6. Тестирование системы зарядки
Для обеспечения надежной работы электросистемы необходимо периодически тестировать систему зарядки. Это можно сделать с помощью мультиметра, проверяя напряжение на аккумуляторе при работающем двигателе. Если система не заряжает аккумулятор должным образом, это может указывать на неисправность генератора или регулятора напряжения.
Следуя этим рекомендациям, можно значительно повысить надежность работы электросистемы Камаз 5320 и избежать неприятных ситуаций на дороге, связанных с электрическими неисправностями.
Вопрос-ответ
Как правильно подключить провода на генератор КамАЗ?
Для правильного подключения проводов на генератор КамАЗ необходимо следовать схеме подключения, указанной в инструкции к генератору. Обычно, на генераторе есть три основных вывода: вывод “+” для подключения к аккумулятору, вывод “-” для подключения к массе, и вывод “D+” для подключения к контрольной лампе на приборной панели. Убедитесь, что все соединения надежные и защищены от коррозии, а также проверьте правильность подключения перед запуском двигателя.
Какую зарядку должен выдавать генератор на Камазе?
Чтобы обеспечить требуемое напряжение в сети, генератор выдает зимой 28,8 – 30,2 вольт, а летом 27–28 вольт.
Как устроен энергоаккумулятор КамАЗ?
Устроен энергоаккумулятор просто: металлический корпус цилиндрической формы, в нижней части – мощная витая пружина, которая несет на себе цилиндрический поршень. На поршне установлен толкатель, в котором с обратной стороны (в задней стенке энергоаккумулятора) ввернут винт аварийного растормаживания и его упорная гайка.
Как работает генератор на Камазе?
Механизм действия генераторов. Узел, создающий электроэнергию для КамАЗа, срабатывает после того, как крутящий момент достиг показателей – 800 оборотов в минуту и больше. Начальная фаза запуска двигателя сопровождается снятием энергии с аккумулятора. Только после этого начинает работать генератор.
Советы
СОВЕТ №1
Перед началом работы с электропроводкой Камаз 5320 обязательно ознакомьтесь с электрической схемой. Это поможет избежать ошибок при подключении и обеспечит безопасность во время ремонта.
СОВЕТ №2
Регулярно проверяйте состояние аккумуляторной батареи. Убедитесь, что клеммы чистые и надежно закреплены, а уровень электролита соответствует норме. Это поможет избежать проблем с запуском двигателя.
СОВЕТ №3
При замене генератора обращайте внимание на его характеристики и совместимость с вашим автомобилем. Используйте только качественные запчасти, чтобы обеспечить надежную работу электросистемы.
СОВЕТ №4
Не забывайте о регулярной проверке проводки на наличие повреждений или износа. Своевременное обнаружение проблем поможет избежать короткого замыкания и других серьезных неисправностей.



