Лампа ближнего света на Газель – ключевой элемент системы освещения, обеспечивающий безопасность на дороге в условиях недостаточной видимости. В статье рассмотрим варианты осветительных приборов для модели Бизнес и предоставим видео-инструкцию по замене лампы. Вы узнаете, что делать при пропаже освещения, где находится реле и как использовать схемы подключения. Эта информация будет полезна как опытным водителям, так и новичкам, желающим самостоятельно выполнять ремонт и обслуживание автомобиля.
Обзор основных неисправностей
Сразу отметим, что отсутствие света не всегда указывает на неисправность лампочек. Это всего лишь одна из возможных причин. Рассмотрим наиболее распространенные проблемы и их особенности:
| Полное отсутствие света | Если на Газели сразу пропал как ближний, так и дальний свет, скорее всего, дело не в лампах. Возможные причины – неисправность переключателя или реле. Не знаете, где находится реле ближнего света на Газели? Оно расположено слева от рулевой колонки, под блоком предохранителей, и его легко найти, заглянув снизу. |
| Не работает ближний свет | Если ближний свет на Газели не включается, в первую очередь проверьте предохранители. Затем стоит осмотреть провода, ведущие к блоку, так как проблемы могут быть связаны с контактами. Если все в порядке, возможно, причина кроется в переключателе, который нужно будет заменить. |
| Не работает одна фара | Этот случай чаще всего указывает на неисправность лампы, поэтому ее следует заменить. Если замена не помогла, необходимо проверить проводку и соединения. Для этого используйте тестер, чтобы контролировать напряжение на каждом соединении и выявить проблемный участок. |
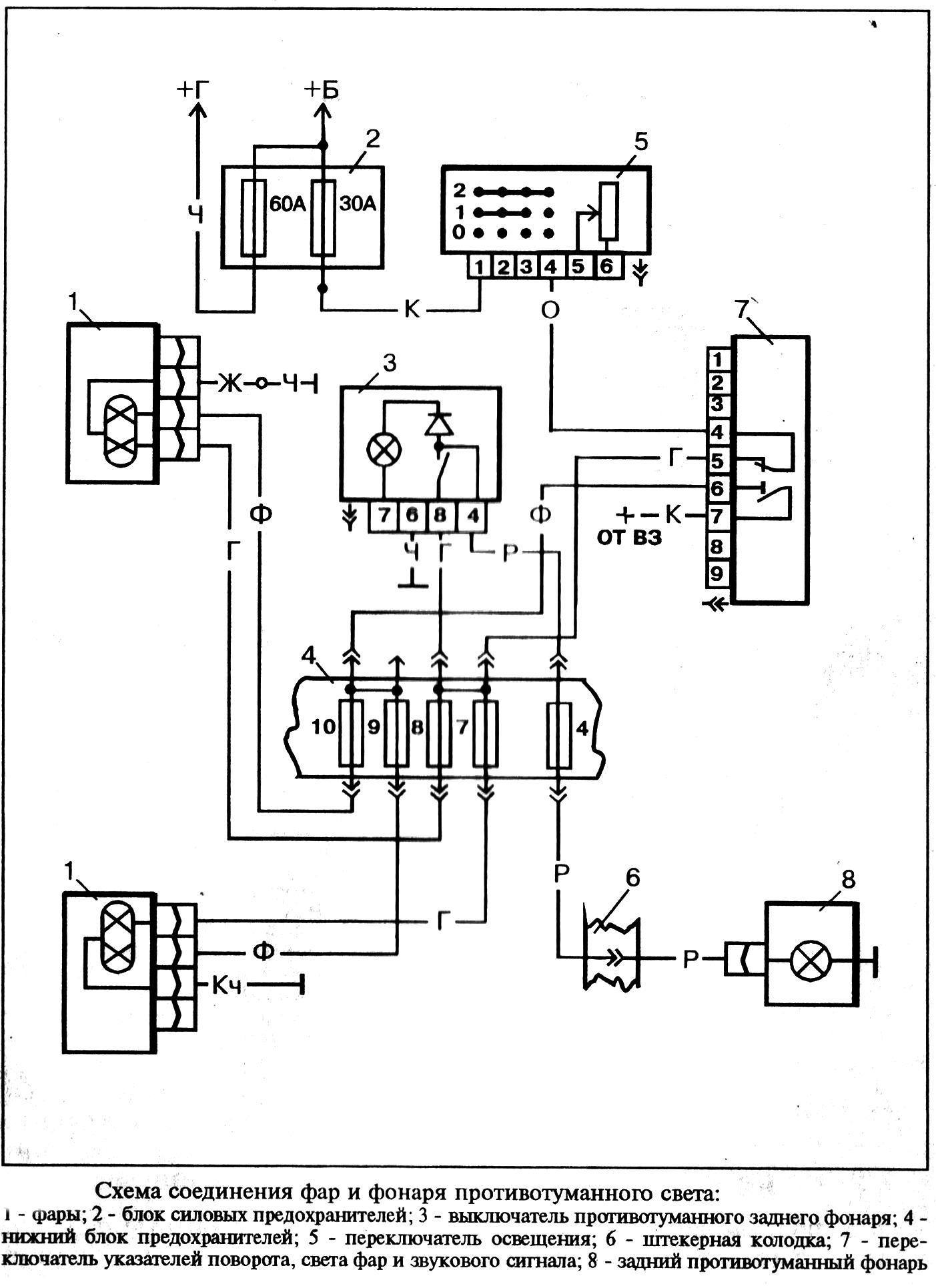
| Перебои в работе | Основные причины перебоев – это неисправность реле и проблемы в проводке. Ниже представлена схема ближнего света на Газель, по которой можно проверить все элементы и выявить источник неполадок. |
Важно!
В ранних моделях использовались лампы АКГ12-60+55-1, которые совмещали ближний и дальний свет. В этих автомобилях отсутствовало реле для ближнего и дальнего света, питание шло напрямую от выключателя к фарам. Эта схема проще, но ее надежность оставляет желать лучшего.
Эксперты отмечают, что замена лампы ближнего света на Газель – задача, с которой может справиться любой водитель, обладающий базовыми навыками. Существует несколько вариантов ламп, включая галогенные и светодиодные. Галогенные лампы более распространены и доступны, но светодиоды обеспечивают большую яркость и долговечность. При выборе лампы важно учитывать не только тип, но и мощность, чтобы избежать перегрева и повреждения фары.
Процесс замены обычно не требует специальных инструментов. Водителю следует открыть капот, снять защитный кожух и аккуратно извлечь старую лампу. Перед установкой новой рекомендуется проверить состояние разъема и при необходимости очистить его. Установка новой лампы должна производиться с осторожностью, чтобы не повредить стекло. После завершения замены важно протестировать работу фар, чтобы убедиться в правильности установки и безопасности на дороге.

Основные рекомендации по замене ламп
Чтобы свет был качественным, нужно не только правильно провести работы, но и использовать добротные изделия, начнем именно с этого.
| Тип лампы | Преимущества | Недостатки |
|---|---|---|
| Галогенные (стандартные) | Доступная цена, простота замены, широкий выбор | Относительно невысокая яркость, короткий срок службы, чувствительность к вибрациям |
| Галогенные (улучшенные) | Повышенная яркость (+30-150%), белый свет, улучшенная видимость | Более высокая цена, срок службы может быть короче стандартных, чувствительность к вибрациям |
| Светодиодные (LED) | Высокая яркость, долгий срок службы, низкое энергопотребление, белый свет | Высокая цена, может потребоваться установка обманки (для избежания ошибок БК), возможны проблемы с фокусировкой (если не предназначены для рефлекторной оптики) |
| Ксеноновые (HID) | Очень высокая яркость, широкий и равномерный световой пучок, долгий срок службы | Высокая цена, требуется установка блока розжига, сложная установка, могут ослеплять встречных водителей (при неправильной установке), запрещены в некоторых странах без автокорректора и омывателя фар |
Интересные факты
Вот несколько интересных фактов о лампах ближнего света на автомобилях Газель и их замене:
-
Разнообразие типов ламп: На Газелях могут использоваться разные типы ламп ближнего света, включая галогенные, ксеноновые и светодиодные (LED). Галогенные лампы являются наиболее распространенными из-за своей доступности и простоты замены, тогда как ксеноновые и LED-лампы обеспечивают более яркий свет и большую долговечность, но могут требовать дополнительных модификаций в электросистеме автомобиля.
-
Процесс замены: Замена лампы ближнего света на Газели может быть выполнена самостоятельно без специальных инструментов. Обычно достаточно открыть капот, снять защитный кожух фары и аккуратно извлечь старую лампу. Важно помнить о том, что при установке новой лампы не следует касаться стекла пальцами, так как это может привести к перегреву и преждевременному выходу из строя.
-
Регулировка фар: После замены лампы ближнего света важно проверить и, при необходимости, отрегулировать угол наклона фар. Неправильная регулировка может привести к ослеплению встречных водителей и ухудшению видимости в ночное время. На Газелях для этого обычно предусмотрены специальные винты регулировки, которые можно настроить вручную.

Как выбрать качественный вариант
Чтобы избежать ошибок при покупке, запомните несколько простых, но полезных советов:
-
Убедитесь, что изделие соответствует необходимым характеристикам. В нашей модели используются лампы с цоколем Н7, требуемая мощность составляет 55 Ватт, а напряжение — 12 Вольт.
-
Обратите внимание на качество товара, так как низкая цена не должна быть основным критерием выбора. Обычно недорогие изделия имеют короткий срок службы и не функционируют так, как заявлено. Лучше отдавать предпочтение известным брендам, которые зарекомендовали себя на рынке.
-
Не покупайте изделия, которые не соответствуют заводским стандартам. Например, использование ксеноновых ламп может противоречить правилам дорожного движения, а приобретение галогеновых ламп с избыточной мощностью не улучшит качество света, но создаст дополнительную нагрузку на проводку, что может привести к ее быстрому износу.
Особенности замены
Отметим сразу, что процесс может быть затруднен тем, что вам нужно будет просовывать руку в плафон, если вы хотите видеть, что и как располагается внутри, то возьмите небольшое зеркало.
Инструкция по проведению работ своими руками выглядит следующим образом:
- В первую очередь снимается заглушка, которая закрывает место подключения лампочки и служит защитой от попадания внутрь влаги и пыли. Просто потяните за один из краев и аккуратно извлеките крышку с посадочного места.
- Далее необходимо отсоединить колодку проводов, делать это следует очень аккуратно, ни в коем случае не тяните за сами провода, возьмитесь за корпус соединения и вытяните его, иногда бывает, что данный элемент снять сложно, в этом случае не тяните очень сильно, лучше вначале расшатайте его, и тогда он достанется намного проще.
- Цоколь лампы держит специальный зажим, который надежно фиксирует и прижимает весь узел. Чтобы освободить его, необходимо нажать на закругленную сторону и вывести ее из зацепления с крючком, после этого втора сторона освободиться сама. Это не очень понятно на словах, поэтому посмотрите фото ниже, на нем очень хорошо видно и сам зажим, и гречек, на котором он держится.
- Извлекаете лампу и на ее место устанавливаете новую, на цоколе есть специальные прорези, поэтому подобрать правильное положение не составит большого труда. Далее необходимо поставить на место зажим, для этого одна сторона вставляется под крючок, а вторая прижимается и заводится под другую опору.
Важно!
Ни в коем случае не дотрагивайтесь к стеклянной части лампы, так как в процессе работы она нагревается, и частички жира с кожи служат причиной возникновения потемнений и ускоренного выхода изделия из строя.
Если вы все-таки дотронулись до колбы, протрите ее салфеткой, смоченной в спиртовом растворе.
https://youtube.com/watch?v=JXjoA0jgVuo
Вывод
Замена лампы в Газели — это достаточно простая задача, хотя вам придется просунуть руку в корпус и выполнять работу, не видя саму конструкцию. Эксперты утверждают, что при наличии определенных навыков замена двух ламп не займет больше 5 минут. В этом видео, представленном в статье, вы сможете увидеть ключевые моменты процесса замены.
Советы по уходу за лампами ближнего света
Уход за лампами ближнего света на Газели – это важный аспект, который может значительно продлить срок их службы и обеспечить безопасность на дороге. Вот несколько советов, которые помогут вам поддерживать ваши лампы в хорошем состоянии.
1. Регулярная проверка состояния ламп. Периодически осматривайте лампы на наличие трещин, потемнений или других повреждений. Если вы заметили, что свет стал тусклым или неравномерным, это может быть признаком того, что лампа нуждается в замене.
2. Чистка стекол фар. Загрязненные или запотевшие фары могут значительно снижать яркость света. Регулярно очищайте стекла фар от грязи, пыли и насекомых. Для этого используйте мягкую ткань и специальные средства для очистки автомобильных фар. Избегайте абразивных материалов, которые могут поцарапать стекло.
3. Проверка креплений и уплотнителей. Убедитесь, что лампы надежно закреплены и уплотнители не повреждены. Неправильная установка или изношенные уплотнители могут привести к попаданию влаги внутрь фары, что может вызвать коррозию и выход лампы из строя.
4. Избегайте касания стекла лампы. При установке новых ламп старайтесь не касаться стеклянной части. Жир и грязь с ваших пальцев могут привести к перегреву и преждевременному выходу лампы из строя. Если все же коснулись, протрите стекло чистой тканью.
5. Использование качественных ламп. При замене ламп выбирайте только качественные и проверенные бренды. Дешевые аналоги могут быстро выйти из строя и не обеспечивать необходимую яркость света. Обратите внимание на характеристики ламп, такие как мощность и цветовая температура.
6. Проверка электрической системы. Убедитесь, что электрическая система вашего автомобиля работает исправно. Перегрузка или нестабильное напряжение могут негативно сказаться на работе ламп. Если вы заметили, что лампы часто перегорают, стоит проверить генератор и аккумулятор.
Следуя этим простым советам, вы сможете значительно продлить срок службы ламп ближнего света на вашей Газели и обеспечить безопасность на дороге. Регулярный уход и внимание к деталям помогут избежать неожиданных проблем в пути.
Вопрос-ответ
Что будет, если в фару поставить лампу большей мощности?
Если бы вы установили лампочку более высокой мощности в фары вашего автомобиля, она потребляла бы больше энергии из электрической системы вашего автомобиля, чем она была рассчитана. Это может привести к более быстрому разряду аккумулятора вашего автомобиля или даже к повреждению генератора.
Какие лампы лучше поставить на ближний свет?
Галогенные автомобильные лампы H7 являются идеальным выбором для ближнего и дальнего света. Они обеспечивают яркий и четкий свет, что делает их незаменимыми в условиях плохой видимости или в темное время суток.
Можно ли ставить светодиодные лампы в ближний свет вместо галогена?
Как было указано выше, закон приравнивает LED-лампы к галогену, поэтому они имеют аналогичную ему маркировку латинской H. А так как галогенные лампы разрешены, то, выходит, вполне можно установить светодиодные лампы на смену штатным, но только в фары с соответствующими отметками: HR, HC, HRC.
Советы
СОВЕТ №1
Перед заменой лампы ближнего света на Газель обязательно отключите аккумулятор. Это поможет избежать короткого замыкания и защитит электронику автомобиля.
СОВЕТ №2
При выборе новой лампы обратите внимание на её маркировку и мощность. Используйте только те лампы, которые рекомендованы производителем, чтобы избежать перегрева и повреждения фары.
СОВЕТ №3
При замене лампы старайтесь не касаться стеклянной части новой лампы руками, так как жир и грязь могут сократить её срок службы. Используйте чистую ткань или перчатки.
СОВЕТ №4
После установки новой лампы проверьте её работу и отрегулируйте угол наклона фар, чтобы избежать ослепления встречных водителей и обеспечить хорошую видимость на дороге.


