В статье рассмотрим схему электропроводки ГАЗ 3307, акцентируя внимание на переходной модели. Правильная электропроводка — ключ к надежной работе автомобиля, а знание ее устройства поможет избежать проблем с электрической системой. Предоставим пошаговую инструкцию по замене проводки своими руками, а также иллюстрации и видео-уроки для упрощения процесса. Эта информация будет полезна как опытным автомобилистам, так и новичкам, желающим разобраться в электрике своего автомобиля.
Особенности ГАЗ 3307
Эта модель воспринималась как промежуточная, поэтому производитель не планировал проводить значительные изменения. Она унаследовала от своего предшественника:
- Шасси;
- Двигатель;
- Кузов, включая грузовые версии;
- Ключевые элементы управления.
Эксперты отмечают, что схема электропроводки ГАЗ 3307, особенно в переходной модели, имеет свои уникальные особенности, которые необходимо учитывать при ремонте и обслуживании. В отличие от предыдущих версий, переходная модель включает в себя модернизированные компоненты, что позволяет улучшить надежность и безопасность электросистемы. Специалисты подчеркивают важность правильной интерпретации схемы, так как она может варьироваться в зависимости от года выпуска и комплектации автомобиля. Также акцентируется внимание на необходимости использования оригинальных запчастей, что способствует сохранению функциональности системы. В целом, грамотное понимание схемы электропроводки позволяет избежать многих проблем и продлить срок службы автомобиля.

Новая кабина
Новым элементом автомобиля ГАЗ 3307 была современная кабина. Она отличалась:
- Угловатым оперением капота и крыльев;
- Новой светотехникой;
- Отделкой внутреннего убранства;
- Регулируемыми сиденьями с ремнями безопасности.
Кроме того, благодаря установке на шасси новой кабины повышенной функциональности, видоизменилась и электропроводка ГАЗ 3307. Этого требовало появление на автомобиле:
- Эффективной системы вентиляции и отопления;
- Гидроусилителя рулевого управления;
- Новой панели приборов.
| Элемент электропроводки | Особенности переходной модели ГАЗ-3307 | Примечания |
|---|---|---|
| Генератор | Часто использовались генераторы Г-250П1 или Г-250П2, характерные для более ранних моделей ГАЗ-53. | Мог быть установлен более современный генератор 1312.3771 (90А) от ГАЗ-3309, но это было реже. |
| Стартер | Обычно применялся стартер СТ-230А или СТ-230Б, аналогичный ГАЗ-53. | Встречались случаи установки редукторных стартеров от более поздних модификаций, но это скорее исключение. |
| Блок предохранителей | Мог быть как старого образца (с цилиндрическими предохранителями), так и нового (с плоскими ножевыми). | Зависело от года выпуска и конкретной партии автомобиля. Часто встречались смешанные варианты. |
| Комбинация приборов | Могла быть как старого образца (с круглыми приборами), так и нового (с прямоугольными). | Переходный период характеризовался разнообразием. Некоторые приборы могли быть заменены на более современные. |
| Жгуты проводов | Часто имели элементы от ГАЗ-53 (например, разъемы, цветовая маркировка), но с добавлением новых цепей. | Могли быть доработаны для подключения новых агрегатов (например, более мощного отопителя). |
| Система зажигания | В основном контактная, но могли встречаться и бесконтактные системы зажигания. | Бесконтактная система зажигания была признаком более поздних модификаций, но могла быть установлена на переходные модели. |
| Светотехника | Могла сочетать элементы старого и нового образца (например, фары от ГАЗ-53 и задние фонари от ГАЗ-3309). | Часто наблюдалось разнообразие в зависимости от наличия комплектующих на заводе. |
| Аккумуляторная батарея | Обычно 6СТ-90 или 6СТ-100. | Место установки и крепление могли быть адаптированы под разные типы АКБ. |
| Реле-регулятор | Мог быть как вибрационного типа (РР-362Б), так и полупроводникового (Я112А). | Переход от старых к новым типам реле-регуляторов. |
| Дополнительное оборудование | Могли быть установлены элементы, характерные для ГАЗ-3309 (например, более мощный отопитель, противотуманные фары). | Подключение такого оборудования требовало внесения изменений в штатную проводку. |
Интересные факты
Вот несколько интересных фактов о схеме электропроводки ГАЗ 3307 и особенностях переходной модели:
-
Упрощенная диагностика: Переходная модель электропроводки ГАЗ 3307 была разработана с учетом упрощения диагностики и ремонта. В ней используются стандартные разъемы и соединения, что облегчает поиск неисправностей и замену компонентов.
-
Совместимость с современными технологиями: В переходной модели электропроводки предусмотрены возможности для интеграции современных электронных систем, таких как системы управления двигателем и ABS. Это позволяет модернизировать старые автомобили, улучшая их эксплуатационные характеристики и безопасность.
-
Энергетическая эффективность: В новой схеме электропроводки применяются более эффективные методы распределения электроэнергии, что снижает потери и увеличивает надежность работы электрических систем. Это особенно важно для коммерческого транспорта, где надежность и экономия топлива играют ключевую роль.

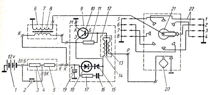
Электрооборудование
В области электрооборудования произошли изменения, связанные с экспериментами производителя, который стремился найти оптимальный силовой агрегат. В результате модернизации была обновлена подкапотная проводка модели ГАЗ 3307.
В частности, были внесены следующие изменения:
- Автомобиль теперь оснащен генератором переменного тока модели Г250-Г2 вместо ранее используемого генератора постоянного тока.
- Для обеспечения защиты электрооборудования был установлен регулятор напряжения модели 222.3702.
Важно: запуск двигателя при наличии повреждений в кабеле от генератора к регулятору строго запрещен, так же как и проверка «на искру». Электросхема не предназначена для таких нагрузок, и любая попытка запуска или проверки может привести к ее выходу из строя.
Система зажигания также претерпела небольшие изменения:
- Вместо устаревшей катушки зажигания Б114-Б была установлена более мощная Б116.
- Трамблер Р133-Б заменили на модернизированный вариант 24.3706.
- В системе появился электронный коммутатор зажигания модели ТК102А, который позже был заменен на универсальный коммутатор 13.3734 и его модификацию – 13.3734-01.
- В схеме используется резистор СЭ107, а на некоторых моделях устанавливается универсальный резистор 14.3729 (также см. схему электропроводки Газель).
Способы проверки
При внешнем сходстве электрооборудования, автопроизводитель резонно предполагал возможность ошибок при самостоятельном обслуживании автомобиля, цена которых была высока. Поэтому предусмотрел автоматическую защиту элементов от случайных коротких замыканий:
- Цепь обмотки возбуждения генератора защищена с помощью реле защиты, а также с помощью разделительного диода;
- Во время работы двигателя и генератора контакты реле разомкнуты;
- При обрыве провода или коротком замыкании протекающий через обмотку реле ток увеличится;
- Встречная обмотка создаст магнитное поле, сердечник втянется и разомкнет контакты реле (см. также схему электропроводки ВАЗ 2101).
Для проверки исправности защиты необходимо:
- Отключить двигатель;
- Включить зажигание;
- Подсоединить вольтметр к клемме «Ш» реле-регулятора и на «массу»;
- Поочередно нажать на якорьки РН и Р3, замыкая их контакты.
Стрелка вольтметра при исправном реле переместится на деление «0». Если этого не произойдет, транзистор неисправен и реле-регулятор подлежит замене.

Выводы
Мы надеемся, что в этом материале смогли предоставить исчерпывающее объяснение характеристик автомобиля. Видео, представленное в статье, а также детализированные электрические схемы помогут владельцам ГАЗ 3307 самостоятельно выявить неисправности в электрических цепях и восстановить их функциональные параметры (также смотрите схему электропроводки ГАЗ 3110).
Сравнение с предыдущими моделями
Схема электропроводки ГАЗ 3307, как переходной модели, имеет ряд отличий и улучшений по сравнению с предыдущими версиями автомобилей ГАЗ. Важно отметить, что изменения в электропроводке были направлены на повышение надежности, упрощение диагностики и улучшение общей функциональности системы.
Одним из ключевых аспектов, отличающих ГАЗ 3307 от его предшественников, является использование более современных компонентов. Например, в новой модели применяются более качественные проводники, которые обеспечивают меньшие потери энергии и повышенную устойчивость к внешним воздействиям. Это особенно важно для работы электрических систем в условиях повышенной влажности или загрязненности.
Также стоит отметить, что в ГАЗ 3307 была внедрена модульная система электропроводки. Это означает, что различные элементы, такие как фары, генератор и стартер, подключаются через отдельные модули, что значительно упрощает процесс замены и ремонта. В предыдущих моделях проводка была более жестко интегрирована, что усложняло диагностику и устранение неисправностей.
Важным улучшением является и система защиты от короткого замыкания. В ГАЗ 3307 установлены предохранители и реле, которые обеспечивают защиту электрических цепей. Это позволяет избежать серьезных повреждений в случае возникновения аварийной ситуации. В старых моделях подобные системы защиты были менее эффективными, что часто приводило к поломкам и дорогостоящему ремонту.
Кроме того, в новой модели была улучшена схема подключения приборной панели. Теперь она более интуитивно понятна и позволяет легко отслеживать состояние всех систем автомобиля. В предыдущих версиях приборная панель могла быть перегружена информацией, что затрудняло восприятие данных водителем.
Наконец, стоит упомянуть о том, что схема электропроводки ГАЗ 3307 была разработана с учетом современных стандартов безопасности. Это включает в себя использование материалов, устойчивых к высокому температурному режиму, а также улучшенные изоляционные свойства проводов. В результате, новая модель демонстрирует более высокую степень безопасности по сравнению с предыдущими версиями.
Таким образом, переходная модель ГАЗ 3307 представляет собой значительный шаг вперед в области электропроводки, предлагая улучшенные характеристики, повышенную надежность и безопасность, что делает ее более привлекательной для пользователей и механиков.
Вопрос-ответ
-
- расположена на задней стойке проема правой двери кабины.
Какой коммутатор стоит на ГАЗ-3307?
Коммутатор ГАЗель, ГАЗ-3307, бесконтактный СОАТЭ 131. 3734, 12В.
Где находится номер кабины на ГАЗ-3307?
Идентификационный номер кабины нанесен на нижнем фланце правой боковины кабины. 330700 — индекс кабины, 8 — код модельного года (8 — 2008, 9 — 2009), 0045366 — порядковый номер кабины.
Советы
СОВЕТ №1
Перед началом работы с электропроводкой ГАЗ 3307, обязательно ознакомьтесь с технической документацией и схемами, предоставленными производителем. Это поможет вам лучше понять особенности переходной модели и избежать ошибок при подключении.
СОВЕТ №2
Используйте качественные материалы и инструменты для монтажа электропроводки. Это обеспечит надежность и долговечность соединений, а также снизит риск возникновения коротких замыканий и других электрических неисправностей.
СОВЕТ №3
Обратите внимание на правильную изоляцию проводов и соединений. Используйте термоусадочные трубки и изоленту, чтобы предотвратить попадание влаги и грязи, что особенно важно для эксплуатации автомобиля в сложных условиях.
СОВЕТ №4
Если у вас нет достаточного опыта в электромонтаже, лучше обратиться к профессионалам. Неправильная установка проводки может привести к серьезным проблемам, включая выход из строя электрооборудования и даже аварийные ситуации на дороге.


