В статье рассмотрим конструктивные изменения проводки мотоцикла ИЖ Планета 4, предложим видео-инструкцию по монтажу и схему электропроводки. Правильная установка и обслуживание электросистемы обеспечивают надежную работу мотоцикла. Также поделимся фотографиями и информацией о стоимости необходимых компонентов для ремонта и модернизации вашего мотоцикла.
Особенности электрооборудования
Схема электропроводки мотоцикла ИЖ Планета 4 в значительной степени заимствована у модели Юпитер, которая первой была запущена в серийное производство на заводе.
Основные отличия заключаются в следующем:
- У мотоциклов серии Планета имеется один рабочий цилиндр, что определяет и особенности системы зажигания, предназначенной для его функционирования;
- В отличие от Планеты, мотоциклы ИЖ Юпитер оснащены двумя рабочими цилиндрами, что приводит к наличию дополнительных повторяющихся элементов в схеме проводки.
Для справки: предусмотрена возможность использования мотоцикла с прицепной коляской.
Схема проводки ИЖ Планета 4 включает разъем для подключения правого повторителя указателей поворота и габаритных огней.
Эксперты отмечают, что конструктивные изменения в проводке мотоцикла ИЖ Планета 4 значительно улучшили его эксплуатационные характеристики. В частности, новая схема электропроводки обеспечивает более надежное соединение компонентов, что снижает риск коротких замыканий и повышает общую безопасность. Также была улучшена изоляция проводов, что позволяет мотоциклу лучше справляться с неблагоприятными погодными условиями. Кроме того, упрощенная схема подключения облегчает процесс обслуживания и ремонта, что делает мотоцикл более доступным для владельцев. В результате, изменения в проводке способствуют повышению надежности и долговечности ИЖ Планета 4, что делает его более привлекательным выбором для любителей мототехники.

Головной свет
На ИЖ Планета 4 установлены более совершенные светотехнические приборы:
- Фара типа «европейский луч» ФГ137В со стеклом с асимметричным узором;
- Режим ближнего света с лампой А12—45 + 40 Вт;
- Современные указатели поворота типа 16.3726 (мощность ламп – 25 Вт).
Благодаря модернизации системы освещения, а также комплектации мотоцикла:
- аккумулятором 6МТС-9;
- генератором переменного тока повышенной мощности 100 Вт,
существенно улучшилась освещенность дороги в потоке транспорта, а также безопаснее стало движение на дорогах общего пользования. При этом, цена мотоцикла существенно не изменилась, что вывело его продажи на новый уровень популярности.
| Элемент проводки | ИЖ Планета 4 (оригинал) | Возможные конструктивные изменения |
|---|---|---|
| Генератор | Г-424 (12В, 65 Вт) | Установка более мощного генератора (например, от ИЖ Планета 5, 12В, 100 Вт) для увеличения энергоотдачи и возможности подключения дополнительных потребителей. |
| Реле-регулятор | РР-330 (механическое) | Замена на электронное реле-регулятор (например, от ИЖ Планета 5 или универсальное). Обеспечивает более стабильное напряжение, лучшую зарядку аккумулятора и меньшую чувствительность к вибрациям. |
| Аккумулятор | 6МТС-9 (12В, 9 Ач) | Установка аккумулятора большей емкости (например, 12 Ач или 14 Ач) для увеличения запаса энергии и улучшения пусковых характеристик. Возможна замена на необслуживаемый AGM или гелевый аккумулятор. |
| Замок зажигания | Стандартный 3-позиционный | Замена на более современный замок зажигания с дополнительными функциями (например, с блокировкой руля, подсветкой). |
| Предохранители | Один плавкий предохранитель | Установка блока предохранителей на несколько цепей (например, на фару, габариты, зажигание) для лучшей защиты электрооборудования и упрощения поиска неисправностей. |
| Проводка | Медные провода в ПВХ изоляции | Полная замена старой проводки на новую, с использованием проводов большего сечения для силовых цепей, термоусадочной трубки для изоляции соединений. Возможно использование гофры для защиты жгутов. |
| Световые приборы | Фара ФГ-137, задний фонарь ФП-209 | Установка светодиодных ламп в фару, задний фонарь, поворотники. Значительно снижает нагрузку на генератор, увеличивает яркость и срок службы. |
| Система зажигания | Контактная (кулачковая) | Установка бесконтактной системы зажигания (БСЗ) с оптическим или индуктивным датчиком. Улучшает стабильность искры, облегчает запуск, не требует регулировки зазора контактов. |
| Дополнительные потребители | Отсутствуют | Установка дополнительных потребителей: USB-зарядка, вольтметр, противотуманные фары, подогрев ручек. Требует оценки нагрузки на генератор и соответствующего усиления проводки. |
| Реле поворотов | РС-410 (электромеханическое) | Замена на электронное реле поворотов. Обеспечивает более стабильную частоту мигания, не зависит от нагрузки (при использовании светодиодных ламп). |
Интересные факты
Вот несколько интересных фактов о проводке мотоцикла ИЖ Планета 4 и связанных с ней конструктивных изменениях:
-
Упрощение электросистемы: В ИЖ Планета 4 была значительно упрощена электросистема по сравнению с предыдущими моделями. Это позволило уменьшить количество проводов и соединений, что, в свою очередь, снизило вероятность возникновения электрических неисправностей и упростило обслуживание мотоцикла.
-
Новая схема подключения: В этой модели была внедрена новая схема подключения электрических компонентов, что обеспечивало более надежное соединение и улучшало работу освещения и других электрических систем. Это изменение также способствовало более эффективному использованию энергии, что особенно важно для мотоциклов с ограниченной мощностью генератора.
-
Интеграция дополнительных функций: В ИЖ Планета 4 проводка была адаптирована для интеграции дополнительных функций, таких как указатели поворота и более мощные фары. Это стало возможным благодаря улучшению изоляции проводов и использованию более современных материалов, что повысило безопасность и долговечность электрической системы.
Эти изменения сделали ИЖ Планета 4 более надежным и удобным в эксплуатации мотоциклом, что способствовало его популярности среди любителей мототехники.

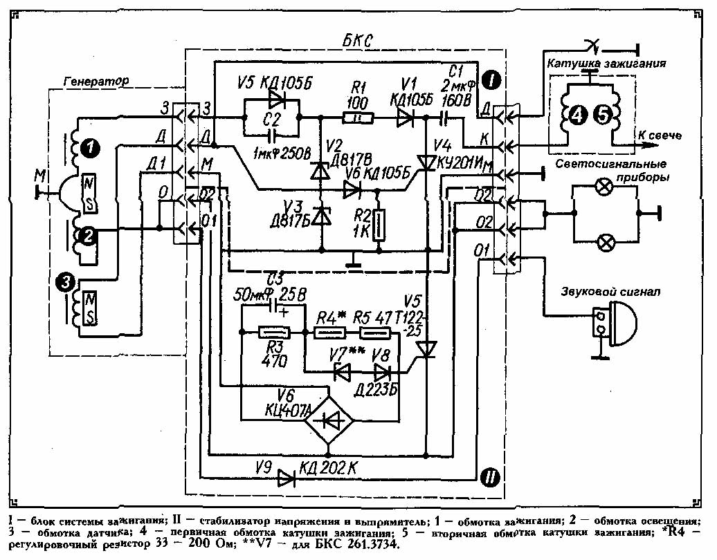
Бесконтактная система зажигания
На мотоцикле была внедрена новая бесконтактная система зажигания, работающая по следующему принципу:
- При вращении ротора генератора создаются импульсы;
- Накопительный конденсатор заряжается через диоды (обозначены на схеме как VI, V5) и ограничительный резистор (R1);
- Электрический сигнал с обмотки датчика (3) проходит через диод (V6) и поступает на тиристор (V4);
- После активации тиристора заряженный конденсатор (С1) передает накопленный заряд первичной обмотке катушки зажигания (4);
- Это вызывает индуцирование импульса высокого напряжения во вторичной обмотке;
- Через высоковольтный провод центральный электрод свечи зажигания получает заряд;
- Искра между электродами воспламеняет топливовоздушную смесь в цилиндре двигателя мотоцикла.
Электропроводка мотоцикла ИЖ Планета 4, учитывая особенности бесконтактной системы зажигания, имеет отличия в компоновке основных компонентов:
- Электронный блок стабилизатора и системы зажигания объединены в одном корпусе;
- Он оборудован двумя штекерными разъемами;
- Для повышения надежности блок заполнен пенополиуретаном (неразборный вариант);
- Рабочие параметры рассчитаны на обеспечение напряжения светосигнальной цепи в диапазоне 11,5 – 14,5 В.
Кроме того, использование 12-вольтовой схемы привело к разделению системы зажигания на три электрические цепи с различными уровнями напряжения:
- Высоковольтная цепь, включающая катушку зажигания, свечу зажигания, свечной наконечник и высоковольтный провод;
- Цепь заряда накопительного конденсатора, состоящая из зарядной обмотки, соединительных проводов со штекерными разъемами, БКС и первичной обмотки катушки зажигания;
- Цепь датчика, включающая его обмотку, соединительные провода и штекерные разъемы.
Генератор ИЖ Планета 4
На новую модель Ижевского мотозавода стали устанавливать более совершенный генератор, способный обслуживать возросшие потребности системы электрооборудования, в отличии от схемы проводки ИЖ Планета 3.
Среди особенностей конструкции следует выделить:
- Восемь катушек, помещенных в пазы статора;
- Последовательную схему соединения;
- Покрытие изоляционным лаком обмоток катушек;
- Оригинальный крепеж на статоре, осуществленный с помощью шайб и отогнутых лепестков.
Справочно: Ротор выполнен в традиционной манере, имеет конструкцию восьми полюсного магнита, помещенного в специальный магнитный сплав.
Установлен на конус правой цапфы и зафиксирован сегментной шпонкой и болтом М7.
Статор генератора расположен под крышкой в правой части двигателя, фиксируется с помощью трех болтов.
Чтобы выявить неисправности своими руками, необходим омметр или универсальный тестер, с помощью которых измеряется сопротивление обмоток:
- Если значения измеренных сопротивлений существенно отличаются, необходимо осмотреть статор генератора на предмет обнаружения обрыва выводов обмоток;
- Причиной нестабильной работы также может быть их замыкание. Выявленные неисправности по возможности устраняют пайкой.
Помощь владельцев ИЖ Планета 4
Мотоцикл оставил яркий след в сердцах поклонников двухколесного транспорта. Многие из них с радостью делятся своими рекомендациями по восстановлению и модификации своих «железных друзей».
Наиболее популярными темами для обсуждения являются:
- Улучшение системы зажигания;
- Установка литых колесных дисков;
- Модернизация приборной панели;
- Поиск неисправностей в электрических системах;
- Установка сигнализации на мотоцикл и переделка проводки;
- Переоборудование электросхемы мотоцикла для работы без аккумулятора;
- Взаимозаменяемость электрических компонентов и их совместимость с другими марками мотоциклов, например, с проводкой мотоцикла Урал.

Выводы
Выражаем уверенность, что сохранившийся в пользовании мотоцикл ИЖ Планета 4 еще исправно послужит своим владельцам. Особенно если они будут располагать видео и фото материалами, раскрывающими особенности работы электропроводки и основных узлов. А наша статья поможет разобраться во всех технических нюансах мотоцикла.
Электрическая схема и её изменения
Мотоцикл ИЖ Планета 4, выпущенный в 1970-х годах, стал одним из самых популярных представителей советского мотопрома. Одной из ключевых особенностей этого мотоцикла является его электрическая схема, которая претерпела ряд изменений по сравнению с предыдущими моделями. Эти изменения были направлены на улучшение надежности, упрощение обслуживания и повышение общей эффективности работы электрической системы.
Первоначально, электрическая схема ИЖ Планета 4 включала в себя стандартные компоненты, такие как генератор, аккумулятор, реле, стартер и различные переключатели. Однако с течением времени инженеры внесли ряд конструктивных изменений, которые значительно улучшили работу системы. Одним из таких изменений стало внедрение более мощного генератора, который обеспечивал стабильную подачу энергии даже при высоких оборотах двигателя. Это позволило улучшить работу освещения и других электрических приборов, что было особенно важно для безопасности на дороге.
Также стоит отметить, что в ИЖ Планета 4 была улучшена система зарядки аккумулятора. В предыдущих моделях часто возникали проблемы с недостаточной зарядкой, что приводило к быстрому разряду аккумулятора и, как следствие, к невозможности запуска двигателя. В новой схеме была введена более эффективная система регулировки напряжения, что позволило избежать этих проблем и продлить срок службы аккумулятора.
Кроме того, в электрической схеме ИЖ Планета 4 были улучшены соединения и проводка. Использование более качественных материалов и технологий монтажа позволило снизить вероятность возникновения коротких замыканий и других электрических неисправностей. Важно отметить, что проводка была защищена от механических повреждений, что также способствовало повышению надежности мотоцикла в условиях эксплуатации.
Изменения коснулись и системы освещения. В ИЖ Планета 4 были установлены более современные лампы, которые обеспечивали лучшее освещение дороги. Это не только повышало комфорт при езде в темное время суток, но и увеличивало безопасность, так как мотоцикл стал более заметным для других участников дорожного движения.
В заключение, изменения в электрической схеме ИЖ Планета 4 стали важным шагом в эволюции этого мотоцикла. Они не только улучшили его эксплуатационные характеристики, но и сделали его более удобным и безопасным для водителей. Эти конструктивные изменения стали основой для дальнейшего развития электрических систем в последующих моделях мотоциклов ИЖ.
Вопрос-ответ
Мотоцикл ИЖ Планета 4 технические характеристики?
Техническая характеристика мотоцикла «ИЖ-Планета — 4»:
Двигатель: тип — двухтактный, одноцилиндровый, рабочий объем — 346 см³, степень сжатия — 7,8—8,2, мощность — 20 л. с. / 15 кВт при 4600—6000 об/мин, карбюратор — К62И, воздухоочиститель — контактно-масляный, топливо — бензин А-76.
Какой зазор в поршневых кольцах ИЖ Планета?
Нормальный зазор между ними составляет 0,06—0,11 мм и определить его можно с помощью щупа.
Какой карбюратор стоит на ИЖ Планета 4?
Карбюратор К68и (аналог К65и) – это высококачественная деталь, которая подходит для мотоциклов ИЖ Планета 3, 4, 5, а также для двигателей ИЖ-П5, -7. 107-10.
Советы
СОВЕТ №1
Перед началом работы с проводкой ИЖ Планета 4, обязательно ознакомьтесь с электрической схемой вашего мотоцикла. Это поможет вам лучше понять, как устроена система, и избежать ошибок при подключении.
СОВЕТ №2
При замене проводки используйте качественные материалы и комплектующие. Это обеспечит надежность и долговечность работы электрической системы, а также снизит риск короткого замыкания.
СОВЕТ №3
Обратите внимание на защиту проводов от механических повреждений. Убедитесь, что провода не соприкасаются с острыми краями и не подвергаются воздействию высоких температур, чтобы избежать их преждевременного износа.
СОВЕТ №4
После завершения работ по проводке проведите тестирование всех электрических систем мотоцикла. Убедитесь, что фары, поворотники и другие элементы работают корректно, чтобы избежать проблем на дороге.



